|
|
|
|
|
FIE 韩国釜山大学Kyung Chun KIM教授等:液化天然气再气化冷能发电技术综述 |
|
|
论文标题:A review on technologies with electricity generation potentials using liquified natural gas regasification cold energy
期刊:Frontiers in Energy
作者:Muhammad Tauseef NASIR, Mirae KIM, Jaehwa LEE, Seungho KIM, Kyung Chun KIM
发表时间:15 May 2023
DOI:10.1007/s11708-023-0863-y
微信链接:点击此处阅读微信文章

文章简介
液化天然气(LNG)在再气化过程中释放的冷能(RCE)具有巨大的能源利用潜力,能够有效缓解全球能源需求增长与温室气体减排之间的矛盾。近年来,随着LNG贸易量的持续增加,如何高效回收和利用其冷能成为能源领域的研究热点。本文综述了利用LNG再气化冷能发电的多种技术,包括朗肯循环(RC)、斯特林发动机(SE)、卡林纳循环(KC)、布雷顿循环(BC)、阿拉姆循环(AC)和燃料电池(FC)等,并从热力学性能、经济性和环境效益三个方面对这些技术进行了全面分析。研究结果表明,不同技术在不同压力条件下表现出显著差异,其中多级有机朗肯循环(ORC)和冷能存储系统(如LAES)在效率和灵活性方面表现尤为突出。此外,结合可再生能源的混合系统展现出更高的综合效益,为未来研究方向提供了重要参考。
研究背景及意义
液化天然气(LNG)作为一种清洁能源,其全球贸易量在2020年达到3.56亿吨,预计到2050年将增至5.95亿吨。LNG在再气化过程中会释放大量冷能(温度约为-163℃),若直接排放不仅会造成能源浪费,还可能对周边水体生态系统造成负面影响。因此,回收LNG冷能并将其转化为电能或其他形式的能源,具有显著的经济和环境效益。
LNG冷能的利用方式包括发电、空气分离、海水淡化、食品冷藏等。其中,发电技术因其直接关联能源供需平衡而备受关注。然而,现有研究多集中于单一技术的热力学分析,缺乏对经济性和环境影响的系统评估。此外,LNG再气化压力的差异(从600 kPa到7000 kPa不等)对技术选择和系统性能具有重要影响,但相关研究尚未形成统一的指导框架。本文通过综述现有技术,旨在为政策制定者和研究人员提供全面的参考,推动LNG冷能的高效利用。
主要研究内容
本文首先对LNG冷能发电技术进行了分类,重点分析了直接膨胀机(DEE)、斯特林发动机(SE)、朗肯循环(RC)及其衍生技术(如有机朗肯循环ORC和卡林纳循环KC)、布雷顿循环(BC)、阿拉姆循环(AC)和燃料电池(FC)的工作原理及性能表现。
在直接膨胀机(DEE)系统中,LNG通过加压后膨胀发电,其简单性和高能量回收效率(最高达68.12%)使其成为基础技术之一(图1)。然而,DEE的单独使用往往无法充分挖掘冷能潜力,因此常与其他技术结合。例如,Lee等人提出的LNG-液体空气储能(LAES)系统通过冷能存储进一步提高了能源利用率,其往返效率(RTE)达到135.98%。

图1 Lee等人提出的LNG−LAES工艺
斯特林发动机(SE)因其结构简单且适用于低温热源,在LNG冷能利用中表现出独特优势。研究表明,SE系统的热效率可达71%,同时每年可减少30.6吨CO2排放。尤其是热声斯特林发动机,通过优化负载电阻和再生器尺寸,进一步提升了系统性能(图2)。

图2 徐等人提出的热声斯特林发动机三联供系统示意图
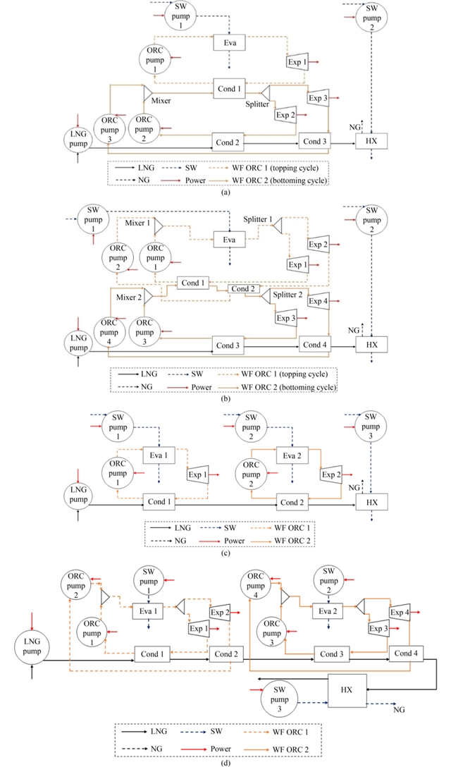
朗肯循环(RC)及其衍生技术是LNG冷能发电的核心。其中,有机朗肯循环(ORC)因其能够利用低品位热源而备受青睐。研究显示,丙烷作为工质在低温热源条件下表现最佳,而R600a则适用于高温热源。多级ORC系统(如双级冷凝ORC)通过优化热匹配显著提高了效率,但经济性仍需进一步改善(图3)。卡林纳循环(KC)和氨水工质的应用则在中等压力条件下展现出较高的适应性,其效率可达80.49%。

图3 鲍等人分析的不同压力下性能最佳的有机朗肯循环(ORC)系统配置
对于高压力条件(如7000 kPa),气体透平系统(GT)和阿拉姆循环(AC)表现出色。GT系统通过结合蒸汽朗肯循环(SRC)和冷能存储,效率可达67.74%。AC作为一种新兴技术,通过回收CO2实现环境友好型发电,其效率可达80.68%。燃料电池(FC)则因其高效率和低排放特性,在分布式能源系统中具有潜力,尤其是固体氧化物燃料电池(SOFC)与ORC的结合,效率可达68.21%。
研究结论
本文综述了LNG再气化冷能发电技术的现状与发展趋势。研究表明,不同技术在不同压力条件下的性能差异显著:低压(600 kPa)条件下,CO2朗肯循环(RC)与直接膨胀结合的系统效率最高(88.4%),而高压(7000 kPa)条件下,阿拉姆循环(AC)和多级ORC系统表现更优。经济性方面,冷能存储系统(如LAES)和可再生能源集成可显著缩短投资回收期(最低2.94年),同时减少CO2排放(最高75千吨/年)。
未来的研究方向应聚焦于以下领域:一是建立统一的经济性评价指标,以支持技术选择的科学性;二是加强可再生能源与LNG冷能的协同利用,例如结合太阳能或生物质能;三是通过数据驱动方法(如人工智能)优化系统设计(图4);四是推动实验研究,验证技术可行性。此外,需注意LNG冷能的完全利用,避免对海洋环境造成二次污染。

图4 使用机器学习和优化方法的两步优化技术
综上所述,LNG冷能发电技术在能源转型中具有重要价值,但其广泛应用仍需跨学科合作和政策支持。本研究为相关研究提供了系统性参考,也为进一步的技术创新奠定了基础。
原文信息
A review on technologies with electricity generation potentials using liquified natural gas regasification cold energy
Muhammad Tauseef NASIR1, Mirae KIM1, Jaehwa LEE2, Seungho KIM1, Kyung Chun KIM1
Author information:
1. School of Mechanical Engineering, Eco-friendly Smart Ship Parts Technology Innovation Center, Pusan National University, Busan 46241, South Korea
2. School of Mechanical Engineering, Pusan National University, Busan 46241, South Korea; Korea Gas Corporation, Daegu 41062, South Korea
Abstract:
In modern times, worldwide requirements to curb greenhouse gas emissions, and increment in energy demand due to the progress of humanity, have become a serious concern. In such scenarios, the effective and efficient utilization of the liquified natural gas (LNG) regasification cold energy (RCE), in the economically and environmentally viable methods, could present a great opportunity in tackling the core issues related to global warming across the world. In this paper, the technologies that are widely used to harness the LNG RCE for electrical power have been reviewed. The systems incorporating, the Rankine cycles, Stirling engines, Kalina cycles, Brayton cycles, Allam cycles, and fuel cells have been considered. Additionally, the economic and environmental studies apart from the thermal studies have also been reviewed. Moreover, the discussion regarding the systems with respect to the regassification pressure of the LNG has also been provided. The aim of this paper is to provide guidelines for the prospective researchers and policy makers in their decision making.
Keywords:
liquified natural gas; cold energy; power generation
Cite this article:
Muhammad Tauseef NASIR, Mirae KIM, Jaehwa LEE, Seungho KIM, Kyung Chun KIM. A review on technologies with electricity generation potentials using liquified natural gas regasification cold energy. Front. Energy, 2023, 17(3): 332–379
https://doi.org/10.1007/s11708-023-0863-y
扫描二维码,阅读原文

期刊简介
Frontiers in Energy是中国工程院院刊能源分刊,高教社Frontiers系列期刊之一。由中国工程院、上海交通大学和高等教育出版社共同主办。翁史烈院士和倪维斗院士为名誉主编,中国工程院院士黄震、周守为、苏义脑、彭苏萍担任主编。加拿大皇家科学院、加拿大工程院、中国工程院外籍院士张久俊,美国康涅狄格大学校长、教授Radenka Maric,上海交通大学教授Nicolas Alonso-Vante和巨永林担任副主编。

Frontiers in Energy已被SCIE、Ei Compendex、CAS、Scopus、INSPEC、Google Scholar、CSCD(中国科学引文数据库)、中国科技核心期刊等数据库收录。2024年海内外下载量为110余万,截至2025年03月10日,即时Impact Factor为6.0,即时CiteScore为6.8。
Frontiers in Energy免收版面费,且对于录用的文章提供免费语言润色以保障出版质量。进入外审的稿件(不包括评论、新闻热点等短文),第一轮审稿周期约30天,从审稿到录用平均60天。
更多信息请访问:
http://journal.hep.com.cn/fie(国内免费开放)
https://link.springer.com/journal/11708
联系我们:
FIE@sjtu.edu.cn, (86) 21-62932006
qiaoxy@hep.com.cn, (86) 10-58556482

《前沿》系列英文学术期刊
由教育部主管、高等教育出版社主办的《前沿》(Frontiers)系列英文学术期刊,于2006年正式创刊,以网络版和印刷版向全球发行。系列期刊包括基础科学、
、工程技术和人文社会科学四个主题,是我国覆盖学科最广泛的英文学术期刊群,其中12种被SCI收录,其他也被A&HCI、Ei、MEDLINE或相应学科国际权威检索系统收录,具有一定的国际学术影响力。系列期刊采用在线优先出版方式,保证文章以最快速度发表。
中国学术前沿期刊网
http://journal.hep.com.cn

特别声明:本文转载仅仅是出于传播信息的需要,并不意味着代表本网站观点或证实其内容的真实性;如其他媒体、网站或个人从本网站转载使用,须保留本网站注明的“来源”,并自负版权等法律责任;作者如果不希望被转载或者联系转载稿费等事宜,请与我们接洽。