|
|
| FIE 西安交大谢永慧教授:基于气液相变的冷电联产新型压缩二氧化碳储能系统性能评估与优化 |
|
论文标题:Performance evaluation and optimization of a novel compressed CO2energy storage system based on gas–liquid phase change and cold-electricity cogeneration
期刊:Frontiers in Energy
作者:Ding Wang, Jiahua Wu, Shizhen Liu, Dongbo Shi, Yonghui Xie
发表时间:05 Nov 2024
DOI:10.1007/s11708-025-0973-9
微信链接:点击此处阅读微信文章

文章简介
随着可再生能源大规模并网的推进,储能技术的高效性与灵活性成为能源转型的关键。压缩二氧化碳储能(CCES)凭借其储能效率高、储能密度大等优势,被视为突破传统压缩空气储能(CAES)技术瓶颈的潜在方案。然而,现有CCES系统仍面临高压存储需求、部件制造困难及效率限制等挑战。本研究提出了一种基于气液相变的冷电联产新型压缩二氧化碳储能系统(PC-CCES),通过热力学与?经济性分析揭示了各部件的详细性能以及系统可行的改进方向,并通过多目标优化获得了系统效率与成本折衷的最佳运行工况参数。
研究背景及意义
全球能源结构向低碳化转型的背景下,可再生能源的高效存储与稳定输出成为核心课题。传统压缩空气储能(CAES)依赖地下洞穴存储高压空气,地理限制显著,且效率普遍低于60%。相较之下,二氧化碳因临界条件易达到(7.4MPa,31.4℃)、超临界态密度高(接近液体)等特性,可显著降低储能系统的存储体积。然而,现有CCES技术仍存在两大挑战:一是较高的压力水平(如27MPa)导致二氧化碳存储难度大、设备设计制造复杂;二是低压液态存储虽然能够提高储能密度,但也带来了二氧化碳低温液化与存储的挑战。为此,本研究提出PC-CCES系统,利用二氧化碳常温液化条件易达到的特性实现高压二氧化碳的液态存储,整体压力水平低于临界点,并引入制冷循环实现系统的冷电联产,提升能源利用率,旨在突破技术瓶颈并拓展应用场景。
主要研究内容
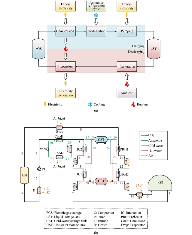
研究构建了PC-CCES系统的热力学模型与?经济性分析框架,系统包含储能子系统与制冷循环。储能过程中,环境压力下的气态CO2经两级压缩至中间压力,同时回收压缩热,之后利用制冷循环将其冷凝液化后泵入高压储罐,液态二氧化碳的富余冷量用于供冷;释能时,将液态CO2蒸发并加热,使其进入透平膨胀做功带动发电机发电,同时利用低温排气供冷(图1)。通过热力学分析发现,高压透平T1的?损最高(1.0591 MW),主要源于膨胀过程中的不可逆损失(图2)。此外,预热器PRH2因换热温差较大,?效率仅为59.54%,成为系统优化的关键部件。

图1 PC-CCES系统的构建

图2 PC-CCES系统中各组件的?损与?效率
?经济性分析结果表明,T1与T2的总投资成本率分别达154.85 $/h与129.69 $/h,但其?经济性因子(f)仅为41.80%与40.03%,表明通过增加设备投资提升效率具备经济可行性。系统在典型模拟工况下的总能效(TEE)为79.21%,总产品单位成本(cP,tot)为25.61 $/GJ,优于传统CAES系统。参数敏感性分析表明,系统性能对CO2冷凝温度(T6)、CO2压缩机和透平的等熵效率(ηC1、ηC2、ηT1和ηT2)更为敏感(图3)。

图3 储能系统性能参数的一阶敏感性指数和总阶敏感性指数
研究进一步以TEE与cP,tot为目标函数,采用NSGA-II算法进行多目标优化。帕累托前沿点集表明,优化后系统达到了TEE为111.91%、cP,tot为28.35 $/GJ的折衷结果(图4)。此外,该系统通过冷电联产实现了能源梯级利用,尤其适用于数据中心、商业园区等需同时满足电力与制冷需求的场景。

图4 PC-CCES系统优化的帕累托前沿曲线
研究结论
本研究提出的PC-CCES系统通过气液相变与冷电联产设计,有效解决了传统CCES技术的高压存储与能效限制问题。与现有系统相比,PC-CCES在结构设计与冷能利用方面具有创新性,为新型储能技术提供了新思路。未来研究需进一步聚焦关键部件(如透平与换热器)的精细化设计,并通过实验验证系统性能,以推动其规模化应用。
原文信息
Performance evaluation and optimization of a novel compressed CO2energy storage system based on gas–liquid phase change and cold-electricity cogeneration
Ding Wang1,2, Jiahua Wu2, Shizhen Liu2, Dongbo Shi1,2, Yonghui Xie1,2
Author information:
1. National Innovation Platform (Center) for Industry-Education Integration of Energy Storage Technology, Xi’an 710049, China
2. School of Energy and Power Engineering, Xi’an Jiaotong University, Xi’an 710049, China
Abstract:
Compressed CO2energy storage (CCES) system has received widespread attention due to its superior performance. This paper proposes a novel CCES concept based on gas–liquid phase change and cold-electricity cogeneration. Thermodynamic and exergoeconomic analyses are performed under simulation conditions, followed by an investigation of the impacts of various decision parameters on the proposed system. Next, a multi-objective optimization is conducted with the total energy efficiency and total product unit cost as the objective functions. Finally, brief comparisons are made between the proposed system and existing systems. The results indicate that the total energy efficiency of the proposed system reaches 79.21% under the given simulation conditions, outperforming the electrical efficiency of 61.27%. Additionally, the total product unit cost of the system is 25.61 $/GJ. A key component, T1, plays an important role due to its large exergy destruction rate (1.0591 MW) and total investment cost rate (154.85 $/h). Despite this, the exergoeconomic factors of T1 is only 41.08%, indicating that investing in T1 to improve the efficiency is practicable. The analysis shows that a lower CO2condensation temperature benefits the proposed system performance. While improving the isentropic efficiencies of the compressors and turbines enhances total energy efficiency, excessive isentropic efficiencies can lead to a significant increase in total product unit cost. Through multi-objective optimization, an optimal favorable operating condition is identified, yielding a compromise result with a total energy efficiency of 111.91% and a total product unit cost of 28.35 $/GJ. The proposed CCES system efficiently delivers both power and cooling energy, demonstrating clear superiorities over previous systems.
Keywords:
compressed CO2energy storage system (CCES); gas–liquid phase change; cold-electricity cogeneration; thermodynamic and exergoeconomic analyses; multi-objective optimization
Cite this article:
Ding Wang, Jiahua Wu, Shizhen Liu, Dongbo Shi, Yonghui Xie. Performance evaluation and optimization of a novel compressed CO2energy storage system based on gas–liquid phase change and cold-electricity cogeneration. Front. Energy,
https://doi.org/10.1007/s11708-025-0973-9
扫描二维码,阅读原文

通讯作者简介
谢永慧,“长江学者”特聘教授、领军学者、二级教授,复杂服役环境重大装备结构强度与寿命全国重点实验室副主任。主要研究领域为可再生能源及储能系统、先进动力设备设计运维关键技术等。突破了汽轮机减振阻尼叶片设计关键技术,建立了具有完全自主知识产权的叶片设计体系;提出了“气液互转、两态协同”二氧化碳大规模热质储能技术,世界首套80MWh商业系统于2023年12月30日在安徽芜湖并网运行,入选了“国家能源局试点示范项目”;开发了燃气轮机高温透平叶片气热固多物理场高精度快速重构、压气机叶片颤振快速预测等一系列新方法,充实和完善了燃气轮机叶片轮盘高可靠性设计体系。以第一完成人获得国家科技进步二等奖1项、中国机械工业科学技术一等奖等省部级奖励3项。承担国家科技重大专项、863计划、自然科学基金等国家级和行业领军企业项目120余项,在国内外学术期刊及会议发表论文350余篇(SCI 180余篇),获得授权发明专利230余项,软件著作权80余件,出版专著2本,译著3本。
期刊简介
Frontiers in Energy是中国工程院院刊能源分刊,高教社Frontiers系列期刊之一。由中国工程院、上海交通大学和高等教育出版社共同主办。翁史烈院士和倪维斗院士为名誉主编,中国工程院院士黄震、周守为、苏义脑、彭苏萍担任主编。加拿大皇家科学院、加拿大工程院、中国工程院外籍院士张久俊,美国康涅狄格大学校长、教授Radenka Maric,上海交通大学教授Nicolas Alonso-Vante和巨永林担任副主编。

Frontiers in Energy已被SCIE、Ei Compendex、CAS、Scopus、INSPEC、Google Scholar、CSCD(中国科学引文数据库)、中国科技核心期刊等数据库收录。2024年海内外下载量为110余万,截至2025年03月10日,即时Impact Factor为6.0,即时CiteScore为6.8。
Frontiers in Energy免收版面费,且对于录用的文章提供免费语言润色以保障出版质量。进入外审的稿件(不包括评论、新闻热点等短文),第一轮审稿周期约30天,从审稿到录用平均60天。
更多信息请访问:
http://journal.hep.com.cn/fie(国内免费开放)
https://link.springer.com/journal/11708
联系我们:
FIE@sjtu.edu.cn, (86) 21-62932006
qiaoxy@hep.com.cn, (86) 10-58556482

《前沿》系列英文学术期刊
由教育部主管、高等教育出版社主办的《前沿》(Frontiers)系列英文学术期刊,于2006年正式创刊,以网络版和印刷版向全球发行。系列期刊包括基础科学、 、工程技术和人文社会科学四个主题,是我国覆盖学科最广泛的英文学术期刊群,其中12种被SCI收录,其他也被A&HCI、Ei、MEDLINE或相应学科国际权威检索系统收录,具有一定的国际学术影响力。系列期刊采用在线优先出版方式,保证文章以最快速度发表。
中国学术前沿期刊网
http://journal.hep.com.cn

特别声明:本文转载仅仅是出于传播信息的需要,并不意味着代表本网站观点或证实其内容的真实性;如其他媒体、网站或个人从本网站转载使用,须保留本网站注明的“来源”,并自负版权等法律责任;作者如果不希望被转载或者联系转载稿费等事宜,请与我们接洽。